
由我司提供的NTP網絡時間服務器近期已順利交付衡水棗強縣人民醫院,經過安裝調試后,將為全院計算機網絡系統提供標準的北京時間。

棗強縣人民醫院是一所集醫療、科研、急救、預防、保健和教學于一體的二級綜合醫院,信息化時代的今天,院方***十分重視該院的信息化建設,投入人力、物力,努力提升全院信息化水平,更好的為全縣人民群眾提供更便捷,更舒適的醫療服務水平。
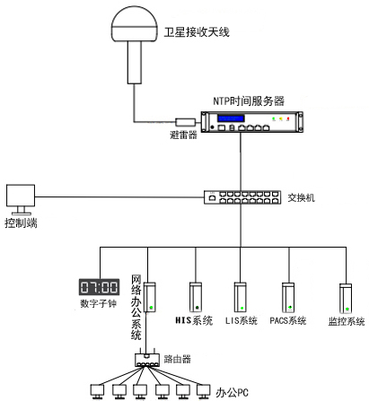
此次為棗強縣人民醫院提供的NTP網絡時間服務器是解決全院內網中所有的計算機辦公電腦、HIS系統、LIS系統、上網日志、PACS系統等時間前后不一致問題,專業標準的衛星授時系統的建立有利于醫院信息系統的集中管理、查詢,對于醫護人員對患者的病情診斷、治療,形成有序的、不可修改的過程具有重要的作用。

此次為棗強縣人民醫院提供的衛星授時系統是HJ208系列NTP網絡時間服務器,該款HJ系列NTP網絡時間服務器是非常適合二級醫院使用,它具有使用周期長、功能簡單、授時精準、運行穩定、價格實惠等優點而得到廣大醫療用戶的青睞,目前已經在超過60多家醫院投入運行,并達到了良好的時間統一運行效果。
該款HJ系列NTP網絡時間服務器輸出網絡授時端口,可同時(每秒)至少為1000臺計算機服務器、網絡電子時鐘、視頻監控等提供時間同步服務,授時精度偏差值小于30ms;遠遠滿足了醫療行業對時間同步的需求。

北京泰福特電子科技有限公司為超過60多家各類醫療機構提供了高精度NTP網絡授時服務器,在河北地區的案例:廊坊京東中美醫院、保定市***中心醫院(總院區)、邯鄲冀中能源峰峰集團總醫院、石家莊第四制藥廠等先后提供了GPS時鐘系統、網絡數字時鐘系統、NTP網絡授時服務器等產品,高性能、穩定可靠的授時系統產品得到了用戶的認可!我公司歡迎各界醫療行業用戶來電咨詢!
掃一掃咨詢微信客服